<p>某东北地区高层综合楼,建筑高度149m,地下室为汽车库、消防水泵房、报警阀组、消防控制室和其他设备用房(包括变配电室、通讯

分类: 消防安全案例分析(一级、二级) 发布时间: 2023-11-03 05:31 浏览量: 0

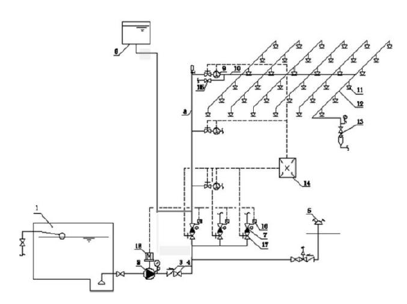
某东北地区高层综合楼,建筑高度149m,地下室为汽车库、消防水泵房、报警阀组、消防控制室和其他设备用房(包括变配电室、通讯机房等电气设备机房);地上部分为商业(内设中庭,采用防火卷帘进行分隔)、办公以及酒店。设置有室内、外消火栓系统,自动喷水灭火系统,气体灭火系统,消防应急照明和疏散指示系统等消防设施。 室内和室外消火栓流量均为40L/s,自动喷水灭火系统设计流量为30L/s,中庭大空间智能灭火系统流量为20L/s,防火卷帘冷却水幕设计流量为15L/s,消防水池采用两路补水(两路补水量分别为30m3和50m3) 商业自动喷水灭火系统示意图如图1所示 某消防技术服务机构按照产权单位委托,对建筑内的水灭火系统、气体灭火系统及应急照明和疏散指示系统进行了年度检查,发现: 1)在消防水泵房内,消火栓泵吸水管水平段的连接采用偏心异径管顶平接的方式; 喷淋泵吸水管水平段的连接采用偏心异径管底平接的方式。汽车库内无吊顶,配水支管布置在梁下,采用ZSTX15-68型喷头,溅水盘距离楼板的距离为0.6m。 2)打开湿式报警阀处的放水试验阀后,排水管出水量很小,水力警铃、压力开关、 消防水泵均未发出相应的动作信号,但延迟器下方的节流孔有微量的水流出。 3)地下9个电气设备间采用了一套组合分配式气体灭火系统,系统组件正常。 4)切断商场某个防火分区应急照明配电箱内的分配电装置时,由该配电箱供电的 消防应急照明灯具在10s内转入了应急状态;通过照度仪测得商场地面照度为2.0lx, 5)疏散走道内的灯光疏散指示标志灯具(非安全出口)安装在了距离地面高度为1.1m的墙面上,间距为22m,拐弯处未设置指示灯具。 根据以上材料,回答下列问题 1、列式计算综合建筑内消防水池容积 2、指出图1中的不妥之处;简述系统工作原理,并说明图中数字9组件的名称和作用 3、指出消防技术服务机构在检测过程中发现的问题,并说明理由。 4、分析“打开湿式报警阀处的放水试验阀后,排水管出水量很小,水力警铃、压力开关、消防水泵均未发出相应的动作信号,但延迟器下方的节流孔有微量的水流出”的原因 5、简述气体灭火系统模拟启动检测方案。

1. 列式计算综合建筑内消防水池容积 火灾延续时间:室内外消火栓系统及中庭防火卷帘冷却水幕为3.0h;室内自动喷水灭火系统取1.0h。 补水量折减:两路消防补水,补水可靠,可以折减;折减时按最不利补水管补水量进行计算(30m3/h);补水时间3.0h。 V=(40+40+15)*3.6*3+30*3.6*1-30*3=1044.0m3 2. 指出图1 中的不妥之处;简述系统工作原理,并说明图中数字9 组件的名称和作用 1) 错误之处 a. 高位消防水箱出水管上没有安装止回阀或单向阀 b.高位消防水箱出水管连接在了湿式报警阀的后面(系统侧),会造成湿式报警阀组阀瓣延迟打开,消防水泵延迟启动;应将出水管接在湿式报警阀的前面(供水侧)。 2) 系统工作原理: 3) 数字9 代表的组件为水流指示器;其作用是在报警控制器上显示某一区域水流动的信息(报告发生火灾的部位)。 3. 指出消防技术服务机构在检测过程中发现的问题,并说明理由。 1) 喷淋泵吸水管水平段的连接采用偏心异径管底平接的方式,不符合要求;理由:应采用管顶平接方式 2) 汽车库内采用下垂型喷头,溅水盘距离楼板距离为0.6m,不符合规范要求; 理由:对不设吊顶的场所,应设置直立型喷头;喷头溅水盘距离顶板的距离为75-150mm。 3) 地下9 个电气设备间采用了一套组合分配式气体灭火系统,不符合规范要求;理由:组合分配式气体灭火系统,担负的防护区数量不应超过8 个。 4) 消防应急照明灯具在10s 内转入了应急状态;理由:应急照明灯具转入应急状态的时间不超过5s 5) 通过照度仪测得商场地面照度为2.0lx;理由:人员密集场所地面照度不应低于3.0lx. 6) 疏散走道内的灯光疏散指示标志灯具(非安全出口)安装在了距离地面高度为1.1m 的墙面上,间距为22m,拐弯处未设置指示灯具;理由:疏散指示应装设在疏散走道距离地面1.0m 以下的墙面上,疏散指示间距不应超过20m,拐弯处应增设疏散指示标志。 4. 分析“打开湿式报警阀处的放水试验阀后,排水管出水量很小,水力警铃、压力开关、消防水泵均未发出相应的动作信号,但延迟器下方的节流孔有微量的水流出”的原因 1) 报警阀组设置位置未采暖,阀组结冰。 2) 水质过脏活含有杂质,致使报警阀瓣开启受阻 3) 报警阀系统侧压力高出供水侧压力过大 4) 其他 5.简述气体灭火系统模拟启动检测方案。 1)手动模拟启动试验按下述方法进行: 按下手动启动按钮,观察相关动作信号及联动设备动作是否正常(如发出声、光报警,启动输出端的负载响应,关闭通风空调、防火阀等)。手动启动使压力信号反馈装置,观察相关防护区门外的气体喷放指示灯是否正常。 2)自动模拟启动试验按下述方法进行。 ①将灭火控制器的启动输出端与灭火系统相应防护区驱动装置连接。驱动装置与阀门的动作机构脱离;也可用1 个启动电压、电流与驱动装置的启动电压、电流相同的负载代替。 ②人工模拟火警使防护区内任意1 个火灾探测器动作,观察单一火警信号输出后,相关报警设备动作是否正常(如警铃、蜂鸣器发出报警声等)。 ③人工模拟火警使该防护区内另一个火灾探测器动作,观察复合火警信号输出后,相关动作信号及联动设备动作是否正常(如发出声、光报警,启动输出端的负载响应,关闭通风空调、防火阀等)。