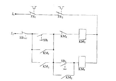
<p>图示为两台电动机M1、M2的控制电路,两个交流接触器KM1、KM2的主常开触头分别接入M1、M2的主电路,该控制电路所起的

分类: 土木建筑类 (电网) 发布时间: 2023-11-03 08:53 浏览量: 2

图示为两台电动机M1、M2的控制电路,两个交流接触器KM1、KM2的主常开触头分别接入M1、M2的主电路,该控制电路所起的作用是:

A.必须M1先起动,M2才能起动,然后两机连续运转

B.M1、M2可同时起动,必须M1先停机,M2才能停机

C.必须M1先起动、M2才能起动,M2起动后,M1自动停机

D.必须M2先起动,M1才能起动,M1起动后,M2自动停机

正确答案是C